
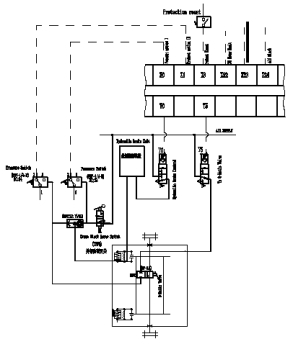
閥島安裝在絞車的閥島控制箱內,主要用于控制滾筒離合、轉盤慣剎、風動上卸扣、動送鉆離合防碰保護、斷電保護以及其他故障保護等。其具有動作靈敏、結構簡單、安裝維護方便、操作容易和使用壽命長(1000萬次)等特點。

閥島主要組成(FESTO):
頂部多針插頭頂蓋
功能閥片
左端板
右端板
氣路板
標牌安裝架
安裝附件等
閥島組成
功能閥片
該鉆機閥島的功能閥片由5片閥片組成,其符號為CCCHCH,他們每一片代表二個二位三通氣控閥,共組成10個二位三通氣控閥。
左、右端板
左右端板的作用是固定功能閥片,同時根據需要可以選擇閥島的供氣方式,可以選擇從一端供氣或兩端同時供氣。
氣路板
氣路板附帶密封件與功能閥片連接,通過快插接頭將壓縮空氣導出,氣路板有安裝螺孔,可以通過長螺栓固定閥島。
3.3.3、自動送鉆離合控制
當司鉆點擊觸摸屏自動送鉆選項進行自動送鉆時,便會斷開絞車主電機(主電機與送鉆電機互鎖),開啟自動送鉆電機,操作開關掛合自動送鉆離合器。另當游動系統運行至防碰高度后或自動送鉆﹑主電機出現故障時,就會摘掉自動送鉆離合器并剎車。
3.3.4、防碰天車控制 過圈防碰天車控制井架防碰天車控制數顯防碰天車控制
